Моторы и двигатели
Самоделки: 40- 
	
	Сделать электромотор из того, что под руками вовсе не сложно.Дмитрий ДА 17.03.2009
- 
	
	Бывают случаи в которых необходимо подключить двигатель на 380 вольт в сеть 220, сделать это можно по следующим схемам.Дмитрий ДА 17.04.2009
- 
	
	Эту фотографию я нашёл в Интернете на одном из городских форумов. На фотке две одинаковые конструкции знаменитого вечного двигателя. Дмитрий ДА 23.04.2009
- 
	
	Частенько работающий электродвигатель может создавать помехи в радиоприёмниках или даже телевизорах. Чтобы избавиться от помех нужно подключить электродвигатель через специальный фильтр.Дмитрий ДА 18.05.2009
- 
	
	Представленные здесь схемы вечных двигателей очень оригинальны по своей простоте и очень хотелось чтобы они всё же работали, но увы.Дмитрий ДА 20.05.2009
- 
	
	Бумажный прототип настоящего двигателя внутреннего сгорания.Дмитрий ДА 28.11.2009
- 
	
	Моя первая толковая конструкция магнитного двигателя. Сделана и снята на видео летом 2009 года.Дмитрий ДА 29.11.2009
- 
	
	Вчера я показал вам второй вариант магнитного двигателя, сегодня более наглядно посмотрим на третий вариант попытки создать вечный двигатель.Дмитрий ДА 30.11.2009
- 
	
	Посмотрите этот видеоролик про магнитный двигатель от Емельянчикова Михаила Александровича.Дмитрий ДА 01.12.2009
- 
	
	Ещё одна конструкция магнитного двигателя, но с применением электричества. Дмитрий ДА 01.12.2009
- 
	
	Прямо чудеса науки или просто ловкость рук, не понимаю. Дмитрий ДА 01.12.2009
- 
	
	Перпетум мобиле, блин :) На видеоролике от крутится классно, в жизни он увы стоит на месте.Дмитрий ДА 01.12.2009
- 
	
	Понятия не имею зачем америкосы закачивают такие видеоролики в Интернет, ладно если бы это на самом деле работало, а так...Дмитрий ДА 01.12.2009
- 
	
	Впечатляющий магнитный двигатель, интересная идея, но увы...Дмитрий ДА 01.12.2009
- 
	
	Вот вам ещё один лохотрончик, типа вечный двигатель.Дмитрий ДА 01.12.2009
- 
	
	Когда нас дурят надо просто брать и проверять как автор этого видеоролика.Дмитрий ДА 02.12.2009
- 
	
	Новый видеоролик с новой схемой расположения магнитов в попытке создать магнитный двигатель.Дмитрий ДА 11.12.2009
- 
	
	Ещё в 2003 году Кохеи Минато из Японии изобрёл двигатель, который потреблял мало электричества и отдавал большую полезную механическую энергию. Это изобретение нельзя назвать вечным двигателем, но это большой прорыв в будущее бесплатного электричества. Дмитрий ДА 19.12.2009
- 
	
	Вот вам отличный наглядный пример как не работает магнитный мотор, хотя всё собрано достаточно красиво и правильно.Дмитрий ДА 19.12.2009
- 
	
	Красиво собранный магнитный мотор, однако это всё равно не позволяет ему крутиться вечно :(Дмитрий ДА 19.12.2009
- 
	
	Новая теория магнитного двигателя заслуживает внимания, возможно кто-то из вас попробует воплотить идею в жизнь. Павел 12.11.2011
- 
	
	Чтобы сделать станок своими руками, нужен электродвигатель, а чтобы запустить трёхфазный двигатель от сети 220 вольт, нужна специальная схема. Дмитрий ДА 03.02.2012
- 
	
	Патент на этот магнитный двигатель принадлежит Калинину Анатолию Анатольевичу. Дмитрий ДА 24.03.2012
- 
	
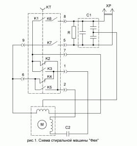
	Получил от тестя в подарок :) электромотор от стиральной машины, который несколько лет пролежал у него в гараже так ни к чему и не приспособлен. Собственно он и у меня в гараже пролежал почти год, но вот неделю назад я нашёл ему применение. Дмитрий ДА 23.07.2012
- 
	
	Поршневой соленоидный двигатель, сделанный из канцелярских скрепок. Дмитрий ДА 17.09.2012
- 
	
	Вечная проблема, какой провод куда подключить :) Дмитрий ДА 25.11.2015
 Загрузка
 Загрузка





























 YouTube - видеоканал
 YouTube - видеоканал VK - группа самодельщиков
 VK - группа самодельщиков
